Модуль запалювання GL133 Romet Chart 210 027 Disamet
Код: 12566373988
1795 грн
Ціна вказана з доставкою в Україну
Товар є в наявності
ЯК ЕКОНОМИТИ НА ДОСТАВКЕ?
Замовляйте велику кількість товарів у цього продавця
Інформація
- Час доставки: 7-10 днів
- Стан товару: новий
- Доступна кількість: 149
Просматривая «Модуль запалювання GL133 Romet Chart 210 027 Disamet», вы можете быть уверены, что данный товар из каталога «Электрическая система» будет доставлен из Польши и проверен на целостность. В цене товара, указанной на сайте, учтена доставка из Польши. Внимание!!! Товары для Евросоюза, согласно законодательству стран Евросоюза, могут отличаться упаковкой или наполнением.
ІНДЕКС: RC2012
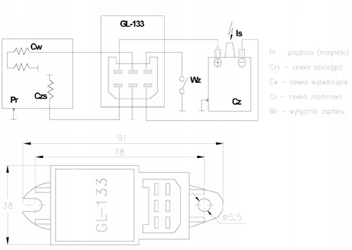
ОПИС: МОДУЛЬ ЕЛЕКТРОННОГО ЗАПАЛЮВАННЯ GL133, GL-133 ЗАСТОСУЄТЬСЯ В СИСТЕМАХ ЗАПАЛЮВАННЯ ОДНОЦИЛІНДРОВИХ ДВИГУНІВ
ЗАСТОСУВАННЯ: МОТОЦИКЛ ROMET CHART 210, 211 ELEKTRONIK, ТА СІЛЬСЬКОГОСПОДАРСЬКІ МАШИНИ ТА САДОВА ТЕХНІКА, ГАЗОНОКОСАРКИ ТОЩО.
РОЗМІРИ :
- РОЗМІРИ, ПОКАЗАНІ НА КРЕСЛЕННІ
- МОДЕЛЬ GL 133
ПРИМІТКИ:
- ЦІНА ВКАЗАНА ЗА 1 ШТУКУ
