Роздільник зарядки, 12V 140A ізолятор кемперної батареї
- Час доставки: 7-10 днів
- Стан товару: новий
- Доступна кількість: 88
Оплачивая «Роздільник зарядки, 12V 140A ізолятор кемперної батареї», вы можете быть уверены, что данный товар из каталога «Электрическая система» будет доставлен из Польши и проверен на целостность. В цене товара, указанной на сайте, учтена доставка из Польши. Внимание!!! Товары для Евросоюза, согласно законодательству стран Евросоюза, могут отличаться упаковкой или наполнением.
Роздільник зарядки, ізолятор батареї 12 В 140 А
Кемпер зарядний сепаратор, ізолятор батареї
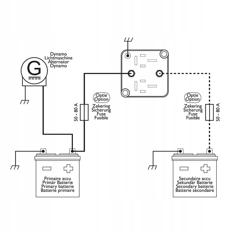
- Для одночасного заряджання двох акумуляторів 12 В у кемпері чи іншому транспортному засобі
- Повністю автоматичне реле відключення акумулятора з активним керуванням заряджанням
- Автоматично відключає другу батарею, коли напруга падає, коли двигун не працює
- 12 В / 140 А
Повністю автоматичне реле відключення акумулятора з активним керуванням зарядом:
Постійне навантаження 12 В / 140 А.
Якщо в автомобілі використовується другий (додатковий) акумулятор, наполегливо рекомендується встановити реле від’єднання акумулятора. Установка цього реле використовується для відключення двох акумуляторів при вимкненому двигуні. Лише коли двигун працює, вторинна батарея буде інтегрована в електричну систему. Залежне від напруги реле (Battery Sensitive Relay - BSR) може заряджати дві батареї 12 В. Коли динамо-машина досягає напруги вище 13,3 В під час роботи двигуна, реле перемикається, і вторинна батарея починає заряджатися разом із основною (основною) батареєю. . Коли напруга системи досягне 12,8 В при вимкненому двигуні, реле автоматично від’єднає вторинну (бортову) батарею від електричної системи. Це запобігає розряджанню акумуляторів один одного, якщо вони не використовуються протягом тривалого періоду часу. Після повторного запуску двигуна динамо зарядить обидві батареї. Повністю автоматичне реле відключення акумулятора також підходить для автомобілів, обладнаних системою шини CAN. Додаткове підключення напруги керування динамо не потрібно.
Виробник: InterCamp
