СПЛІТЕР RS 80L ДЛЯ СПЛІТЕРА З РОЗСКОРОМ
- Час доставки: 7-10 днів
- Стан товару: новий
- Доступна кількість: 2
Покупая «СПЛІТЕР RS 80L ДЛЯ СПЛІТЕРА З РОЗСКОРОМ» данный товар из каталога «Гидравлические клапаны» вы можете быть уверены, что после оформления заказа, доставки в Украину, вы получите именно то, что заказывали, в оговоренные сроки и европейского качества.
1-СЕКЦІЙНИЙ ГІДРАВЛІЧНИЙ РОЗПОДІЛЬНИК
ДЛЯ ДИСКУСІЇ З ПРИСКОРЕННЯМ
Застосування:
Створено спеціально для дровоколів. Повзунок приводиться в дію в одному напрямку за допомогою пружини, а в іншому – за допомогою пружинної засувки. Під час розколювання, з міркувань безпеки, розколювач потрібно утримувати за важіль, а повернення штока поршня відбувається на засувці, яка відпружинюється при повному втягуванні приводу та повертається у вихідне положення.
Це рішення дозволяє змінювати стовбур і знімати оболонки під час зворотного руху поршня. Крім того, після повернення поршневого штока фіксатор самостійно відпружується і розвантажує насос, тому гідравлічна система не нагрівається. У нейтральному положенні масло вільно протікає через розподільник і йде в зворотний канал в бак.
Обладнання:
Розподільник додатково має прискорювач, що збільшує швидкість висування штока поршня. Управління між прискореним режимом і режимом потужності здійснюється вручну. Рекомендується встановлювати прискорений режим, коли поршневий шток висувається і прямує до стовбура, а досягнувши стовбура, рекомендується перемикатися в режим потужності, потім поршневий шток сповільнюється, але набирає тиск, необхідний для розділити стовбур.
Розподільник з прискорювачем є ідеальним рішенням, коли система має електричний двигун або двигун внутрішнього згоряння з надто малою потужністю, і для підтримки високого тиску в системі, необхідного для правильної роботи спліттера, ми змушені встановлювати насос із малою потужністю масла.
Технічні дані:
Рекомендована витрата масла в системі: 0 - 80 л/хв.
Приклад керування: привод подвійної дії.
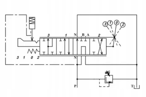
p>Чотирьохпозиційний важіль (1 - 0 - 2 - 3):
Положення 0 нейтраль (важіль встановлено вертикально), шток поршня приводу стоїть - масло прямує до переливу.
Положення 1-е робоче положення (важіль у похилому положенні назад), шток приводу втягується.
Робоче положення 2 (важіль у похилому положенні вперед) ), шток поршня приводу висувається в стандартному режимі (режим потужності).
Робоче положення 3 (важіль у діагональному положенні максимально вперед), шток поршня приводу висувається в прискореному режимі. p>
Підключення:
Живлення від насосів (P): BSP 3/4'' внутрішня різьба
Повернення до бака (T ): BSP 3/4'' внутрішня різьба
Секції (A ; B): внутрішня різьба BSP 1/2''
Діапазон тиску:
Максимальний тиск подачі: 250 бар
Максимальний тиск у зворотній лінії: 50 бар
Максимальний тиск на секціях: 300 бар
Переливний клапан налаштований на заводі на 175 бар,
можливість саморегулювання, зміна повного оберту на 30 бар.
Клапан звільняє важіль від робоче положення в нейтральне положення встановлено на 70 бар,
можливість саморегулювання в діапазоні 70 - 140 бар.
Рекомендований діапазон температури масла:
Допустима температура навколишнього середовища: від -40 C до +60 C
Допустима температура масла: від -15 C до +80 C
Наша пропозиція включає більшість типів гідравлічних двигунів, а також повний асортимент силової гідравліки. Насоси, розподільники, гідроциліндри, клапана, гідропроводи.
Виставляємо рахунки
Запрошуємо до співпраці
