Регулятор швидкості трансформатора HRB HAVACO
- Время доставки: 7-10 дней
- Состояние товара: новый
- Доступное количество: 7
Заказывая «Регулятор швидкості трансформатора HRB HAVACO» данный товар из каталога «Регуляторы оборотов» вы можете быть уверены, что после оформления заказа, доставки в Украину, вы получите именно то, что заказывали, в оговоренные сроки и европейского качества.
Регулятор скорости трансформатора HAVACO HRB
Модель HRB 4.0
Производитель: HAVACO
Модель: HRB 4.0
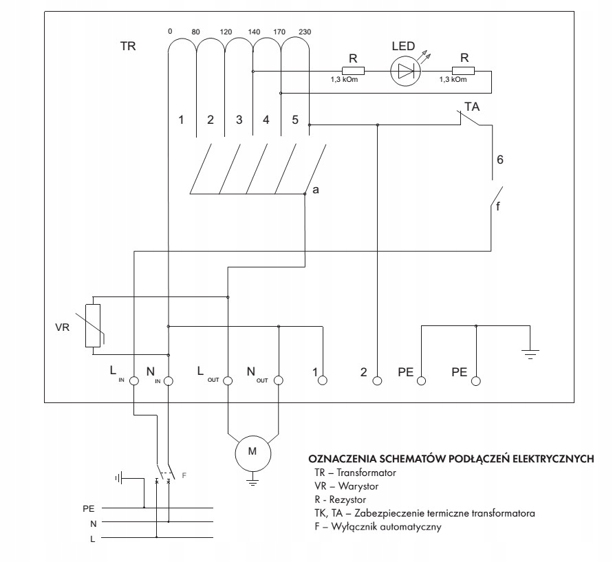
Трансформаторные регуляторы скорости HAVACO HRB адаптированы для изменения частоты вращения двигателей путем изменения напряжения.
Регуляторы имеют функцию защиты от перегрева трансформатора.
Все регуляторы имеют выходное напряжение 230 В переменного тока для подключения исполнительных механизмов. , нагреватели, реле, объединяющие работу аксессуаров с работой вентилятора.
К одному контроллеру можно подключить более одного вентилятора при условии, что суммарный ток всех двигателей не превышает допустимое значение регулятора. .
Монтаж
Регуляторы предназначены для установки с кабельными вводами вниз. На задней стенке регулятора имеются 4 отверстия для крепления на стену. Их нельзя использовать во взрывоопасных средах или при наличии агрессивных факторов. Предназначен для использования только с двигателями с регулируемым напряжением. Подходит для внутренней установки.
Электрическое подключение
Электрическое подключение должно выполняться квалифицированным электриком , в соответствии с применимыми национальными и международными правилами. Источник питания и шнур питания должны соответствовать данным на паспортной табличке обогревателя. Автоматический выключатель с шириной раскрытия контактов не менее 3 мм следует выбирать в соответствии с техническими данными. Контроллер должен быть заземлен.
