Светодиодный коридор F29T-700 WS2811 для COB CCT 12 В/24 В цифровые ленты
- Время доставки: 7-10 дней
- Состояние товара: новый
- Доступное количество: 99
Просматривая «Светодиодный коридор F29T-700 WS2811 для COB CCT 12 В/24 В цифровые ленты», вы можете быть уверены, что данный товар из каталога «Драйверы» будет доставлен из Польши и проверен на целостность. В цене товара, указанной на сайте, учтена доставка из Польши. Внимание!!! Товары для Евросоюза, согласно законодательству стран Евросоюза, могут отличаться упаковкой или наполнением.
контроллер коридора F29-700 для цифровых лент CCT h1>
контроллер коридора F29-700, разработанный для цифровых светодиодных лент CCT (возможность возможности). Контроллер обеспечивает создание впечатляющих переходов в коридорах
контроллер цифрового коридора F29-700 CCT H2>
Светодиодный контроллер коридора F29-700-это цифровой контроллер, который позволяет получить эффективную анимацию освещения в коридоре. Контроллер F29-700 поддерживает 700 пикселей, и мы сможем подключиться к IT CCT Digital Tapes WS2811 модель F29 с возможностью контроля температуры белизны. Контроллер коридора CCT F29-700-это контроллер, который работает с моностабильными переключателями и бистабильными переключателями. В случае подключения контроллера к моностируемым или бистабильным переключателям анимация будет развиваться при включении, а после отключения его плавного проката. С помощью пилота или контроллера в паре с контроллером мы сможем установить тип анимации, его скорость и ясность. 700 пикселей h2>
Светодиодный драйвер F29-700 является контроллером, оснащенным управляющим выходом, с общим уровнем сигнала, поддерживающим до 700 пикселей. Это означает, что мы подключаем цифровые светодиоды CCT с моделью F29 управления WS2811. Кроме того, F29-700 является контроллером коридоров, который может работать с использованием моностабильных переключателей и бистабильных переключателей
Техническая спецификация h2>
- напряжение: 5-24V
- Тип управления: Радио 2,4 ГГц, датчики движения, бистабильные переключатели
- Количество выходов: 2
- Количество поддерживаемых пикселей: 1000
- , UCS2903, UCS2909 UCS2912, APA104 < /li>
- Длина контроллера: 84 мм
- Ширина драйвера: 60 мм
- Высота контроллера: 30 мм
- Сертификат: ce, rohs
Светодиодный контроллер F29-700-пилот и настройки контроллера h2>
Светодиодный коридор F29-700 и все его основные настройки изготавливаются с использованием дистанционного управления или контроллера стен
Совместимые аксессуары:
Вы можете найти на наших других аукционах
- Пилоты
- Настенные панели
- Приложение
- świetliki
- Пилотное испарение с контроллером
- подключить цифровые светодиоды к контроллеру
- Включите мощность контроллера и в течение 2 секунд после краткого включения «M», а затем «I» на любом переключателе зоны (5.). Светодиоды должны слиться
- Конфигурация контроллера
Чтобы ввести настройки конфигурации контроллера, вы должны вскоре связаться, каждую дважды, кнопки «S-», затем «M», а затем «S+». Общее правило состоит в том, что когда контроллер находится в режиме конфигурации, кнопка «M» меняет отдельные параметры, которые мы установили
- Первая светодиодная полоса должна начать мигать
- Установите длину светодиодной полосы:
Зона 1 (в нижней части пилота, кнопки «0» и «i», и между ними номер 1) Установите длину ленты, который один пиксель
Wone 2 Мы можем добавить и вычесть 10 пикселей
Поместите пиксели так, чтобы вся лента сияла, но не больше, то есть мы не устанавливаем с помощью снабжения
- Настройка скорости анимации
- нажмите кнопку «m»
"- Установите скорость анимации с помощью кнопок 1 зона
- Выход из режима конфигурации
- нажмите кнопку «Я» на главном переключателе на вершине пилота
- Настройка яркости
- Включите освещение, подключенное к контроллеру с помощью моностабильного и бистабильного переключателя
Установите яркость молнии (3.) Установите требуемую яркость
- Настройка белой цветовой температуры
- Включите освещение, подключенное к контроллеру с помощью моностабильного и бистабильного переключателя
cct Zipper (7.) Установите необходимую температуру света
- Пилотная удаление из памяти контроллера:
- Включите мощность контроллера и в течение 2 секунд после краткого включения «M», а затем «0» на главном выключателе (1.). Светодиоды должны быть заражены
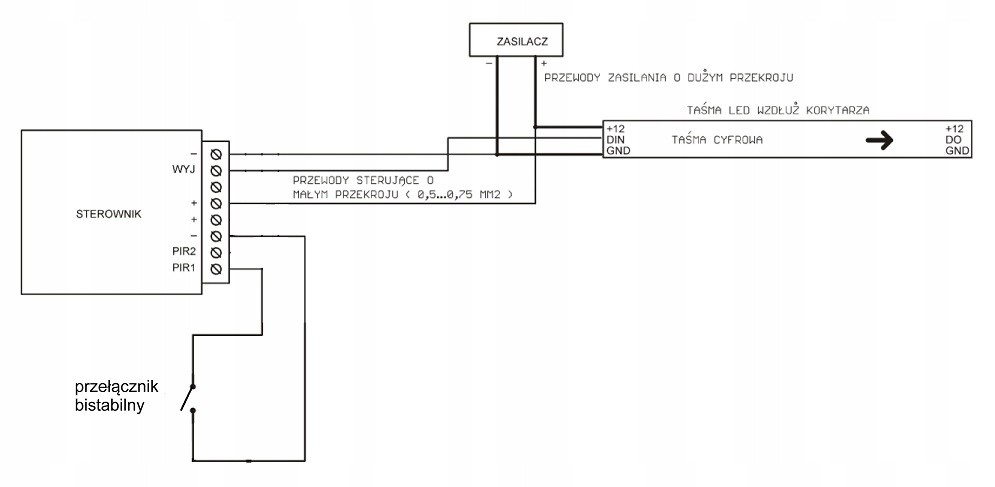
схема соединения h1>
ниже показаны фильмы / h2> - https://youtu.be/fqj4vef0zmm
- https://youtu.be/w6awlakwaq
- https : //youtu.be/k04v-0cddiu
гарантия 2 года h2>
Будучи определенным высоким качеством наших продуктов, мы предоставляем для них двухлетнюю гарантию. Наши светодиодные водители были сделаны с самой высокой уходом, и их срок службы уникальна
управляющие микропроцессоры h2>
Цифровой светодиод на каждом из его раздела был оснащен управляющими микропроцессорами. Этот дизайн означает, что каждый цифровой неоновый модуль является индивидуально управляемым пикселем
Прямой импортер h2>
Мы являемся прямым импортером профессионального светодиодного освещения. В нашем широком и разнообразном предложении мы предлагаем, прежде всего, диапазон, основанный на использовании светодиодов с высоким уровнем. В непрерывной продаже мы предлагаем широкий спектр профессиональных светодиодных лент, а также профили для их сборки. Мы также являемся дистрибьютором польских светодиодов, а также другие самые популярные модели рынков. В нашем ассортименте вы также найдете светодиодные источники питания, которые отлично подходят для подключения наших компонентов освещения. В нашем светодиодном складе вы найдете все необходимые аксессуары для создания функциональной и современной системы освещения дома или предприятия
