ТРЕХФАЗНЫЙ ИНВЕРТОР С ПЕРЕМЕННОЙ ЧАСТОТОЙ ПРИВОДА 5,5 КВТ 13А ДЛЯ МОТОЦИКЛИСТОВ


Код: 18216972493
8499 грн
Цена указана с доставкой в Украину
Товар есть в наличии
КАК ЭКОНОМИТЬ НА ДОСТАВКЕ?
Заказывайте большое количество товаров у этого продавца
Информация
  • Время доставки: 7-10 дней
  • Состояние товара: новый
  • Доступное количество: 2

Оплачивая «ТРЕХФАЗНЫЙ ИНВЕРТОР С ПЕРЕМЕННОЙ ЧАСТОТОЙ ПРИВОДА 5,5 КВТ 13А ДЛЯ МОТОЦИКЛИСТОВ» данный товар из каталога «Перетворювачі частоти», вы можете получить дополнительную скидку 4%, если произведете 100% предоплату. Размер скидки вы можете увидеть сразу при оформлении заказа на сайте. Внимание!!! Скидка распространяется только при заказе через сайт.

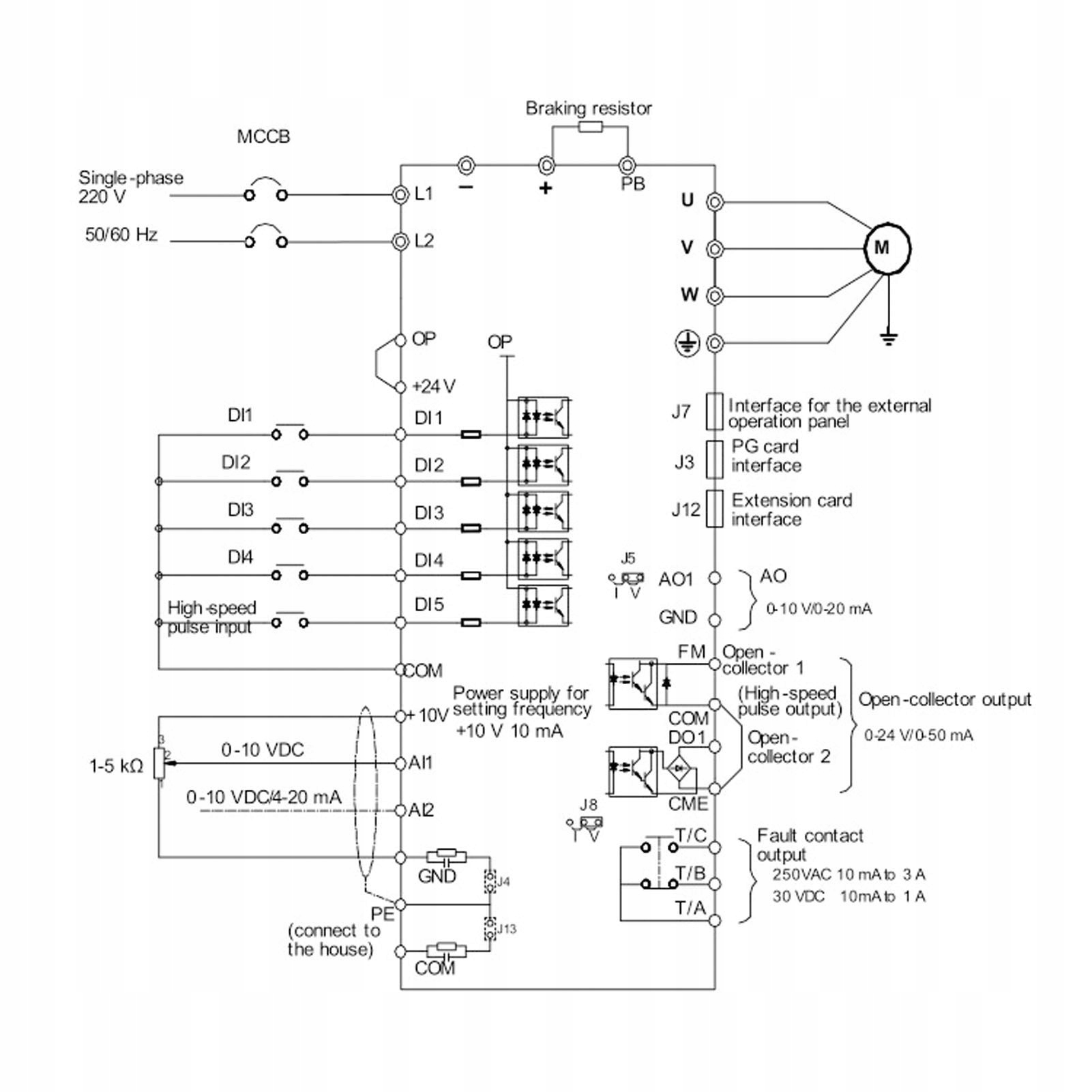
Инверторный контроллер VFD с переменной частотой, 3-фазный входной выход 380 В для мотоциклистов

<р>1. Лучшее управление: блок ПИД-управления обеспечивает высокую скорость работы, короткое время действия и может быстро достичь значения баланса для управления крутильным движением. Также поддерживается переключение поворотов, поворотов и управление скоростью, а также до 16 скоростей и 4-ступенчатая настройка ускорения через терминалы управления.

2. Высокая безопасность: широкий дизайн напряжения, диапазон входного напряжения составляет 320–460 В, что позволяет предотвратить влияние колебаний напряжения во время использования, обеспечивая нормальный запуск, стабильность и надежность. Текущий механизм выборки повысит защиту инвертора и периферийных устройств в целях безопасности.

3. Другие функции: 7 источников частоты, включая настройку клавиатуры, настройку аналогового напряжения, настройку аналогового тока, настройку нескольких приводов, настройку ПИД-управления, настройку удаленной связи, энкодер клавиатуры. И он имеет управление V F, неиндуктивное векторное управление, векторное управление переключающим потоком, управление по разомкнутой витой паре, векторное управление PG и другие методы управления.

4. Эта настройка: с функцией автоматического усиления кручения для низкочастотного низкочастотного низкочастотного управления поворотом в режиме управления V F, а время реакции кручения составляет менее 40 микросекунд. Просто выберите тип в соответствии с двигателем для быстрого типа G и типа регулирования нагрузки P, и он автоматически установит наиболее подходящие параметры.

5. Практическое применение: Отрегулируйте выходное напряжение, автоматически определяя ток нагрузки и выполняя управление с максимальной эффективностью, высокую эффективность векторного управления и управления V F. Не только вентилятор, водяной насос, но и обычные машины могут оказывать уникальный энергосберегающий эффект.

Тип изделия: переменная частота

Материал: ПК

Температура хранения 25 ~ +40

Входное напряжение: трехфазное переменное напряжение 380 В.

Выходное напряжение: трехфазное переменное напряжение 380 В.

Загрузить

1 преобразователь частоты