Частота змінної приводу трифазний інвертор 5,5 кВт 13а для мотоциклістів
- Час доставки: 7-10 днів
- Стан товару: новий
- Доступна кількість: 5
Оплачивая «Частота переменного привода Трехфазное инвертор 5,5 кВт 13А для мотоциклов» данный товар из каталога «Перетворювачі частоти» вы можете быть уверены, что после оформления заказа, доставки в Украину, вы получите именно то, что заказывали, в оговоренные сроки и европейского качества.
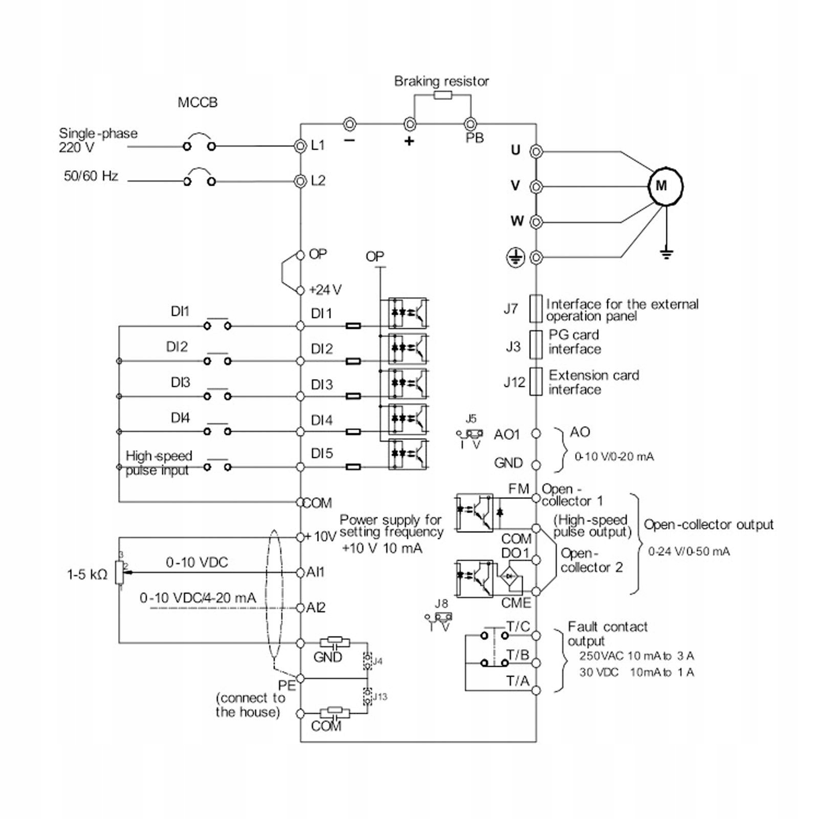
1. Кращий контроль: блок управління PID забезпечує швидку швидкість, короткий час відгуку і може швидко досягти значення балансу для керування крученням. Також підтримуйте поворот, швидкість та швидкість управління, а також до 16 швидкостей та налаштування прискорення 4 -х швидкоплинних клем.
2. Висока безпека: широка конструкція напруги, діапазон вхідної напруги - 320 В - 460 В, що може запобігти впливу коливань напруги під час використання, забезпечуючи нормальний запуск, стійкий та надійний. Поточний механізм відбору проб збільшить захист інверторних та периферичних пристроїв для безпеки.
3. Ще одна особливість: 7 джерел частоти, включаючи налаштування клавіатури, налаштування аналогового напруги, налаштування аналогового потоку, налаштування багаторазового налаштування, налаштування управління PID, налаштування віддаленого зв'язку, клавіатура Enkoder. І він має v F управління, а не індуктивне управління вектором, керування вектором потоку комутації, відкритим поворотом пари, керуванням вектором PG та іншими методами управління.
4. Просте налаштування: з автоматичною функцією торсіональної підзарядки для низької частот частоти частоти з низькою частотою контролю в режимі управління V F, а час реакції кручення менше 40 мікросекунд. Просто виберіть тип за двигуном для швидкого типу G та тип регулювання завантаження P та автоматично встановлює найбільш відповідні параметри.
5. Практичні програми: Налаштуйте вихідну напругу, автоматично виявляючи струм навантаження та виконуйте максимальний контроль продуктивності, високий вектор та ефективність управління V F, не тільки вентилятор, водяний насос, але й звичайні машини можуть грати унікальний ефект заощадження енергії.
Тип елемента: Змінна частоти
Матеріал: ПК
Температура зберігання: -25 ℃ ~+40 ℃
Вхідна напруга: трифазний AC380V.
Вихідна напруга: трифазний AC380V.
