Регулятор швидкості трансформатора HRB HAVACO
- Час доставки: 7-10 днів
- Стан товару: новий
- Доступна кількість: 15
Просматривая «Регулятор швидкості трансформатора HRB HAVACO» данное изделие из «Регуляторы оборотов» вы можете быть уверены, что после оформления заказа, доставки в Украину, вы получите именно то, что заказывали, в оговоренные сроки и европейского качества.
Регулятор швидкості трансформатора HAVACO HRB
Модель HRB 3.0
Виробник: HAVACO
Модель: HRB 3.0
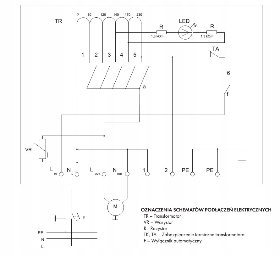
Трансформаторні регулятори швидкості HAVACO HRB адаптовані для зміни швидкості обертання двигунів шляхом зміни напруги.
Регулятори мають функцію захисту від перегріву трансформатора.
Усі регулятори мають вихід 230 В змінного струму для підключення приводів , обігрівачі, реле, інтеграція роботи аксесуарів із роботою вентилятора.
До одного контролера можна підключити більше одного вентилятора за умови, що сумарний струм усіх двигунів не перевищує допустиме значення регулятора .
Встановлення
Регулятори призначені для встановлення кабельними вводами, спрямованими вниз. На задній стінці регулятора є 4 отвори для настінного кріплення. Їх не можна використовувати у вибухонебезпечних середовищах і при наявності агресивних факторів. Призначено для використання лише з двигунами змінної напруги. Підходить для внутрішнього встановлення.
Електричне підключення
Електричне підключення має виконуватись кваліфікованим електриком, відповідно до чинних національних і міжнародних правил. Джерело живлення та шнур живлення повинні відповідати даним на паспортній табличці обігрівача. Відповідно до технічних даних слід вибирати автоматичний вимикач з шириною розмикання контактів не менше 3 мм. Контролер має бути заземлений.
