Сепаратор зарядки ізолятора акумулятора 12В 140а
- Час доставки: 7-10 днів
- Стан товару: новий
- Доступна кількість: 5
Просматривая «Зарядка аккумуляторной зарядки 12 В 140a», вы можете быть уверены, что данный товар из каталога «[rubrica_name]» будет доставлен из Польши и проверен на целостность. В цене товара, указанной на сайте, учтена доставка из Польши. Внимание!!! Товары для Евросоюза, согласно законодательству стран Евросоюза, могут отличаться упаковкой или наполнением.
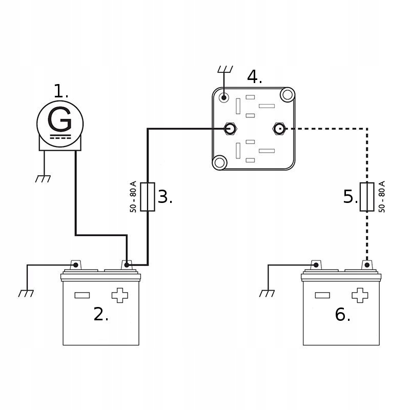
Високоякісна акумуляторна ізолятор зарядки 12V 140A для автомобіля, кемпер відомого голландського бренду Proplus
Продукт преміум класу
➖symbol 35133➖
battery insulator 12v 140A charging separator
(at a separate auction we have on sale 200a relays included with a klema pilot controlled with a pilot with which you can disconnect the battery remotely)
at the same time - using two 12 -volt batteries in the vehicle, camper➖ ➖sadada action➖
ізолятор акумулятора заряджає додатковий акумулятор під час операції двигуна транспортного засобу і не дозволяє основній батареї під час зупинки. Пристрій керує напругою основного акумулятора - якщо він виявляє його ріст понад 13,3 В, зовнішні реле контактів, що спричиняють потоку струму до другого акумулятора (світлодіодне світло буде світлом). Після вимкнення запалювання (нижче 12,8 В) реле розряджається, щоб не скинути основний акумулятор.
